D2000 SES (Script Execution Server) proces
D2000 SES proces zabezpečuje štart virtuálnych procesov SEE. Funkcionalita SES servera je implementovaná v procese event.exe. D2000 SES môže obsluhovať remote ESL skripty a pre potreby TCL aj lokálne časti esl skriptov. Obsluha typov skriptov je určená štartovacím parametrom.
--SES_REMOTE
--SES_LOCAL
Príklad spustenia SES servera:
event.exe /Sserver_name --SES_REMOTE
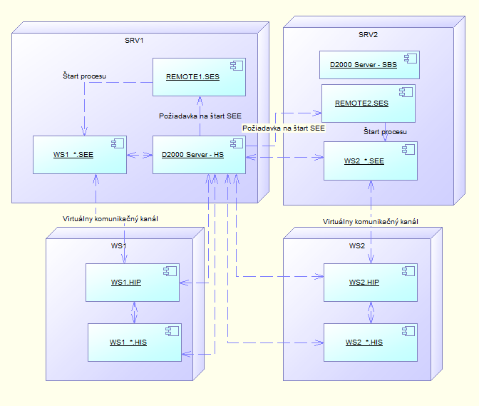
Štart virtuálnych procesov SEE je podmienený požiadavkou od procesu HIP. Typická konfigurácia je znázornená na nasledujúcom obrázku.
| Proces | Popis |
|---|---|
| SRV1, SRV2 | Aplikačný server |
| WS1, WS2 | Pracovná stanica klienta |
| D2000 Server | Server proces systému D2000 |
| REMOTE1.SES, REMOTE2.SES | Server obsluhujúci virtuálne procesy SEE |
| WS1.HIP, WS2.HIP | Procesy D2000 HI – konzola užívateľa |
| WS1_*.HIS, WS2_*.HIS | ESL Interpret na strane Klienta |
| WS1_*.SEE, WS2_*.SEE | ESL Interpret na strane Servera – Script Execution Engine |
Obrázok znázorňuje konfiguráciu redundantnej aplikácie. Redundanciu aplikácie zabezpečujú servery SRV1 a SRV2. Server SRV1 je aktuálne v stave HS a server SRV2 v stave SBS.
Pripojenie procesu WS1.HIP zo stanice klienta a otvorenie schémy, ktorá obsahuje v konfigurácii lokálny aj vzdialený ESL skript spôsobí, že D2000 Server HS zabezpečí štart príslušného procesu
WS1_*.SEE.
Štart vykoná prostredníctvom procesu typu SES. Keďže sú v aplikácii bežiace dva procesy
SES, o štart požiada ten proces, ktorý má aktuálne najmenší počet bežiacich procesov SEE.
Tento princíp umožňuje využiť výpočtový výkon oboch serverov (SRV1 aj SRV2).
Procesy SES sa po štarte musia pripájať k procesu D2000 Server a nie do redundantnej skupiny
(musia byť štartované s parametrom /S, nie s parametrom /RD alebo /RS).
Súvisiace stránky:

Pridať komentár